| Autres pages! | 
Tous les organes du moteur de la Calibra sont contrôlés par un calculateur appelé ECU (Engine Control Unit) ou ECM (Engine Control Module).
Sur ce schéma sont représentés tous les organes du moteur 20NE, ainsi que leurs liens avec le module de contrôle électronique Bosch Motronic M 1.5

| Repère | Organe | 
| 1 | Réservoir | 
| 2 | Pompe à carburant | 
| 3 | Filtre à carburant | 
| 4 | Régulateur de pression (2 bars) | 
| 5 | Bobine | 
| 6 | Débitmètre dair | 
| 7 | Injecteur | 
| 8 | Distributeur | 
| 9 | Potentiomètre de papillon des gaz | 
| 10 | Boîtier électronique (ECU) | 
| 11 | Régulateur rotatif de ralenti | 
| 12 | Sonde de température de liquide de refroidissement | 
| 13 | Capteur de régime | 
| 14 | Accumulateur à charbons actifs | 
| 15 | Soupape de dégazage | 
| 16 | Relais de pompe à carburant. | 
| Il ne manque à ce diagramme que la sonde lambda et le sélecteur d'indice d'octane. En l'absence de capteur de cliquetis, les modèles équipés du moteur 20 NE possèdent un connecteur à deux positions, destiné à optimiser l'avance à l'allumage en fonction de l'indice d'octane du carburant utilisé. Ce connecteur se trouve à côté de la prise de diagnostic de l'ECU. | ![]()  | 
    

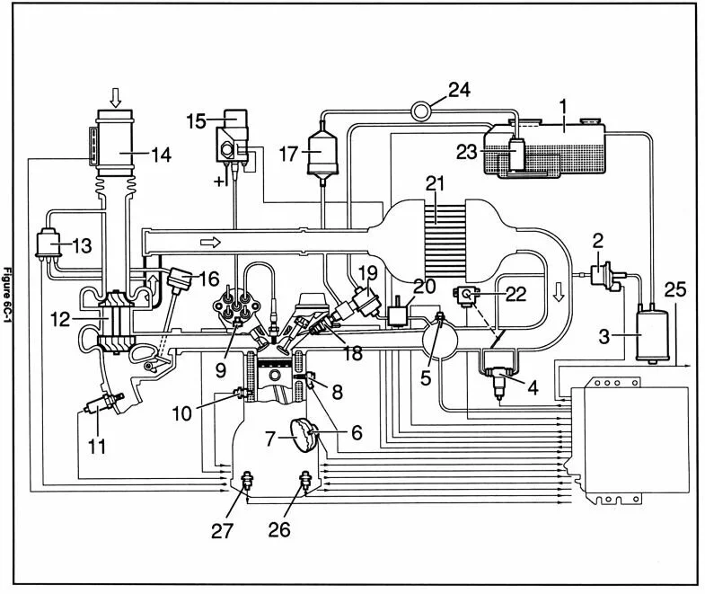
| Repère | 
         Organe  | 
    
| 
         1  | 
      
         Réservoir  | 
    
| 
         2  | 
      
         Event de réservoir  | 
    
| 
         3  | 
      
         Filtre à charbon actif  | 
    
| 
         4  | 
      
         Vanne de ralenti  | 
    
| 
         5  | 
      
         Capteur de température d'air aspiré  | 
    
| 
         6  | 
      
         Capteur à induction  | 
    
| 
         7  | 
      
         Capteur à induction  | 
    
| 
         8  | 
      |
| 
         9  | 
      
         Distributeur  | 
    
| 
         10  | 
      
         Capteur de température de liquide de refroidissement  | 
    
| 
         11  | 
      |
| 
         12  | 
      
         Turbocompresseur  | 
    
| 
         13  | 
      
         Vanne de contrôle de charge  | 
    
| 
         14  | 
      |
| 
         15  | 
      
         Module d'allumage  | 
    
| 
         16  | 
      
         Vanne de décharge  | 
    
| 
         17  | 
      
         Filtre à carburant  | 
    
| 
         18  | 
      |
| 
         19  | 
      
         Régulateur de pression d'essence  | 
    
| 
         20  | 
      
         Vanne de départ à chaud  | 
    
| 
         21  | 
      
         Inter cooler  | 
    
| 
         22  | 
      
         Potentiomètre de position de papillon de gaz  | 
    
| 
         23  | 
      |
| 
         24  | 
      
         Amortisseur de pulsations  | 
    
| 
         25  | 
      
         Prise diagnostic  | 
    
| 
         26  | 
      
         Capteur de reconnaissance de premier rapport engagé  | 
    
| 
         27  | 
      
         Capteur de reconnaissance de rapport de marche arrière engagé  | 
    
Lorsqu'un incident se produit, le calculateur déclenche une procédure en trois étapes:
 
Si le défaut est momentané, le témoin s'éteint rapidement, et l'erreur est enregistrée dans la mémoire du calculateur. Les codes d'erreur peuvent être décodés ultérieurement et séquentiellement, même après arrêt du moteur. Ce décodage et l'interprétation peuvent être effectués au moyen de l'appareil dont disposent les concessionnaires, ou bien à l'aide d'un simple fil électrique et des tableaux de décodage reproduits plus après.
Important: Après lecture du code d'erreur et suppression du défaut, il est impératif de réinitialiser la mémoire de l'ECU. En effet, cette mémoire contient les informations correspondant à l'optimisation du fonctionnement de l'auto. Pour réinitialiser cette mémoire, procéder à une trentaine de mises sous tension de l'auto, dans un laps de temps réduit, et sans provoquer le démarrage du moteur. (Illumination des témoins de la planche de bord seulement). Les vitres électriques doivent alors être réinitialisées (pression prolongée de 5 secondes lorsque les deux vitres sont en position haute).
La prise de diagnostic (bleue) est située sous le capot moteur, côté conducteur, à proximité du pare-brise. L'ECU lui même se trouve dans l'habitacle.
Câblage et emplacement de la prise diagnostic à 10 broches
| 
         
  | 
      ![]()  | 
    
Table de correspondance des broches de la prise diagnostic
| Position | Couleur | Description | 
| A | Brun | Masse | 
| B | Brun/Jaune | Sonde résistive de sélection de mode | 
| C | Brun/Noir | Boîte automatique (sauf modèles avec contrôle d'adhérence, type V6) | 
| D | Brun/Rouge | Ordinateur de bord (Affichage à cristaux liquides, sauf modèles Grande-Bretagne) | 
| E | Non connecté | |
| F | Rouge | 12 Volts permanent (protégé par le fusible F8) | 
| G | Brun/Blanc | Port de communication série | 
| H | Brun/Bleu | Alarme | 
| J | Brun/Gris | 4x4 | 
| K | Brun/Gris | Données ABS | 
Les codes de l'ECU sont composés de nombres à deux chiffres. La valeur de chaque chiffre est caractérisée par un nombre de flashs du voyant moteur. Chaque chiffre est séparé par un temps de pause d'environ une seconde. Exemple: en utilisant la lettre F pour symboliser un flash, le code 43 s'affiche sous la forme: F F F F F F F.
Pour lire les codes mémorisés, raccorder à l'aide d'un fil électrique (isolé, c'est plus sûr) les positions A et B de la prise de diagnostic, puis tourner la clé de contact et démarrer le moteur. Les voyants du tableau de bord s'illuminent et le voyant moteur commence à clignoter. La séquence de lecture commence toujours par le code 12 (soit: F F F ) répété 3 fois. Les codes d'erreurs, s'il y en a, suivent en respectant la même logique et sont séparés entre eux par un intervalle d'environ 2 secondes. Ces codes d'erreur sont aussi répétés trois fois. La séquence complète (initialisation et codes d'erreur) est répétée tant que le contact n'est pas coupé.
Exemple: la séquence complète lue pour les codes d'erreur 43 et 15, s'affiche sous la forme: F F F F F F F F F F F F F F F F F F F F F F F F F F F F F F F F F F F F F F F F F F F F F F F F F F F F F F F F F F F F F F F F F F F F F F F F F F F F F F F F F F F F F F F F F F F F F F F F etc.
Nota: le lecture des codes d'erreur peut se faire moteur arrêté, auquel cas le code d'erreur 31 est affiché ("Vitesse rotation moteur, pas de signal")
Bosch Motronic, Siemens Simtec 56.0 et 56.1
Les codes d'erreur comportent de 2 à 3 chiffres
| 
         Code  | 
      
         Erreur  | 
    
| 
         12  | 
      
         Initialisation du diagnostic  | 
    
| 
         13  | 
      
         Capteur d'oxygène (sonde lambda), pas de variation de tension/circuit ouvert  | 
    
| 
         14  | 
      
         Sonde de température du moteur, tension trop basse  | 
    
| 
         15  | 
      
         Sonde de température du moteur, tension trop élevée  | 
    
| 
         16  | 
      
         Capteur de cliquetis, pas de variation de tension  | 
    
| 
         17  | 
      
         Capteur de cliquetis n°2, pas de variation de tension  | 
    
| 
         18  | 
      
         Contrôleur de cliquetis, pas de signal  | 
    
| 
         19  | 
      
         Capteur de régime moteur, circuit ouvert  | 
    
| 
         21  | 
      
         Capteur de position du papillon, tension trop élevée  | 
    
| 
         22  | 
      
         Capteur de position du papillon, tension trop basse, contrôleur de cliquetis,  | 
    
| 
         24  | 
      
         Capteur de vitesse du véhicule  | 
    
| 
         25  | 
      
         Injecteur n° 1, tension trop élevée  | 
    
| 
         26  | 
      
         Injecteur n° 2, tension trop élevée  | 
    
| 
         27  | 
      
         Injecteur n° 3, tension trop élevée  | 
    
| 
         28  | 
      
         Injecteur n° 4, tension trop élevée  | 
    
| 
         29  | 
      
         Injecteur n° 5, tension trop élevée  | 
    
| 
         31  | 
      
         Vitesse rotation moteur, pas de signal- Code d'erreur affiché lorsque le test est effectué moteur à l'arrêt.  | 
    
| 
         32  | 
      
         Injecteur n° 6, tension trop élevée  | 
    
| 
         33  | 
      
         Pression absolue, défaut de capteur ou de circuit (?)  | 
    
| 
         34  | 
      
         Vanne de recirculation de gaz d'échappement, défaut de câblage ou de circuit, tension trop élevée  | 
    
| 
         35  | 
      
         Vanne de contrôle de ralenti, absence ou défaut de contrôle de ralenti  | 
    
| 
         37  | 
      
         Auto-diagnostic du moteur, tension trop basse  | 
    
| 
         38  | 
      
         Capteur d'oxygène, tension trop basse  | 
    
| 
         39  | 
      
         Capteur d'oxygène, tension trop élevée  | 
    
| 
         41  | 
      
         Capteur de mesure de vitesse du véhicule, tension trop basse  | 
    
| 
         42  | 
      
         Capteur de vitesse du véhicule, tension trop élevée  | 
    
| 
         44  | 
      
         Capteur d'oxygène, mélange air/essence trop pauvre  | 
    
| 
         45  | 
      
         Capteur d'oxygène, mélange air/essence trop riche  | 
    
| 
         47  | 
      
         Relais de compresseur d'air, tension trop basse  | 
    
| 
         48  | 
      
         Tension délivrée par la batterie, tension trop basse  | 
    
| 
         49  | 
      
         Tension délivrée par la batterie, tension trop élevée  | 
    
| 
         51  | 
      
         Erreur de la mémoire programmable (PROM)  | 
    
| 
         51  | 
      
         Module de contrôle électronique (ECM) défectueux (déconnecter et reconnecter, puis effectuer à nouveau la lecture des codes d'erreur)  | 
    
| 
         52  | 
      
         Témoin lumineux moteur, tension trop élevée  | 
    
| 
         53  | 
      
         Relais de la pompe à essence, tension trop basse  | 
    
| 
         54  | 
      
         Relais de la pompe à essence, tension trop élevée  | 
    
| 
         55  | 
      
         Erreur du boîtier de contrôle électronique  | 
    
| 
         56  | 
      
         Électrovanne de contrôle de ralenti, court-circuit à la masse  | 
    
| 
         57  | 
      
         Électrovanne de contrôle de ralenti, circuit ouvert  | 
    
| 
         59  | 
      
         Électrovanne d'arrivée d'essence (?), tension trop basse  | 
    
| 
         61  | 
      
         Électrovanne de mise à l'air du réservoir d'essence, tension trop basse  | 
    
| 
         62  | 
      
         Électrovanne de mise à l'air du réservoir d'essence, tension trop élevée  | 
    
| 
         63  | 
      
         Vanne d'arrivée d'essence (?), tension trop élevée  | 
    
| 
         65  | 
      
         Potentiomètre CO dans le débitmètre, tension trop basse  | 
    
| 
         66  | 
      
         Potentiomètre CO dans le débitmètre, tension trop élevée  | 
    
| 
         67  | 
      
         Interrupteur du papillon de gaz en position ralenti, le contact ne s'ouvre pas  | 
    
| 
         69  | 
      
         Sonde de température de l'air admis, température trop élevée, tension trop basse  | 
    
| 
         71  | 
      
         Sonde de température de l'air admis, température trop basse, tension trop élevée  | 
    
| 
         72  | 
      
         Interrupteur du papillon de gaz en position pleine ouverture, le contact ne s'ouvre pas  | 
    
| 
         73  | 
      
         Capteur de débit d'air admis, tension trop basse  | 
    
| 
         74  | 
      
         Capteur de débit d'air admis, tension trop élevée  | 
    
| 
         75  | 
      
         Signal de mise en prise de la transmission auto, tension trop basse  | 
    
| 
         76  | 
      
         Couple de transmission automatique  | 
    
| 
         79  | 
      
         Unité de contrôle de traction  | 
    
| 
         81  | 
      
         Injecteur n° 1, tension trop basse  | 
    
| 
         82  | 
      
         Injecteur n° 2, tension trop basse  | 
    
| 
         83  | 
      
         Injecteur n° 3, tension trop basse  | 
    
| 
         84  | 
      
         Injecteur n° 4, tension trop basse  | 
    
| 
         85  | 
      
         Injecteur n° 5, tension trop basse  | 
    
| 
         86  | 
      
         Injecteur n° 6, tension trop basse  | 
    
| 
         87  | 
      
         Air conditionné, relais du compresseur, tension trop basse  | 
    
| 
         88  | 
      
         Air conditionné, relais du compresseur, tension trop élevée  | 
    
| 
         89  | 
      
         Capteur d'oxygène, tension trop basse  | 
    
| 
         91  | 
      
         Capteur d'oxygène, tension trop élevée  | 
    
| 
         93  | 
      
         Capteur à effet Hall, tension trop basse  | 
    
| 
         94  | 
      
         Capteur à effet Hall, tension trop élevée  | 
    
| 
         95  | 
      
         Vanne de départ à chaud ou défaut circuit, tension trop basse  | 
    
| 
         96  | 
      
         Vanne de départ à chaud ou défaut circuit, tension trop élevée  | 
    
| 
         97  | 
      
         Unité de contrôle de traction ou défaut du circuit, signal incorrect  | 
    
| 
         98  | 
      
         Capteur d'oxygène  | 
    
| 
         99  | 
      
         Code inconnu  | 
    
| 
         113  | 
      
         Électrovanne ou défaut du circuit de booster du turbo  | 
    
| 
         114  | 
      
         Pression basse de booster, dépassement de la limite supérieure  | 
    
| 
         115  | 
      
         Pression haute de booster, dépassement de la limite inférieure  | 
    
| 
         116  | 
      
         Pression de booster, dépassement de la limite supérieure  | 
    
| 
         117  | 
      
         Vanne de trop plein ou défaut du circuit, tension trop basse  | 
    
| 
         118  | 
      
         Vanne de trop plein ou défaut du circuit, tension trop élevée  | 
    
| 
         121  | 
      
         Capteur d'oxygène, défaut de richesse gaz d'échappement  | 
    
| 
         122  | 
      
         Capteur d'oxygène, excès de richesse gaz d'échappement  | 
    
| 
         123  | 
      
         Vanne d'arrivée d'essence (?) n° 1  | 
    
| 
         124  | 
      
         Vanne d'arrivée d'essence (?) n° 2  | 
    
| 
         132  | 
      
         Recirculation de gaz d'échappement  | 
    
| 
         133  | 
      
         Vanne d'arrivée d'essence (?) n° 2 ou défaut du circuit, tension trop élevée  | 
    
| 
         133  | 
      
         Vanne d'arrivée d'essence (?) n° 2 ou défaut du circuit, tension trop basse  | 
    
| 
         134  | 
      
         Recirculation de gaz d'échappement vanne n° 2, tension trop basse  | 
    
| 
         134  | 
      
         Recirculation de gaz d'échappement vanne n° 2, tension trop élevée  | 
    
| 
         135  | 
      
         Témoin de vérification de l'état du moteur  | 
    
| 
         136  | 
      
         Module de contrôle électronique  | 
    
| 
         137  | 
      
         Module de contrôle électronique, température trop élevée  | 
    
Bosh SIMTEC 56.5
Les codes d'erreur comportent 4 chiffres
Attention: 10 flashs égalent code 0!
| 
         Code  | 
      
         Description  | 
    
| 
         0100  | 
      
         Capteur de débit d'air aspiré (MAF)  | 
    
| 
         0105  | 
      
         Capteur de pression de la rampe d'admission  | 
    
| 
         0110  | 
      
         Capteur de température d'air aspiré (ATS)  | 
    
| 
         0115  | 
      
         Capteur de température du liquide de refroidissement (CTS)  | 
    
| 
         0120  | 
      
         Capteur de position du papillon de gaz (TPS)  | 
    
| 
         0130  | 
      
         Sonde lambda chauffée (HEGO)  | 
    
| 
         0135  | 
      
         Chauffage sonde lambda  | 
    
| 
         0150  | 
      
         Sonde lambda chauffée (HEGO)  | 
    
| 
         0173  | 
      
         Sonde lambda chauffée (HEGO)  | 
    
| 
         0201  | 
      
         Électrovanne injecteur 1  | 
    
| 
         0202  | 
      
         Électrovanne injecteur 2  | 
    
| 
         0203  | 
      
         Électrovanne injecteur 3  | 
    
| 
         0204  | 
      
         Électrovanne injecteur 4  | 
    
| 
         0205  | 
      
         Électrovanne injecteur 5  | 
    
| 
         0206  | 
      
         Électrovanne injecteur 6  | 
    
| 
         0230  | 
      
         Pompe à essence  | 
    
| 
         0325  | 
      
         Capteur de cliquetis  | 
    
| 
         0330  | 
      
         Capteur de cliquetis 2  | 
    
| 
         0335  | 
      
         Capteur de position de vilebrequin  | 
    
| 
         0340  | 
      
         Capteur de position d'arbre à cames  | 
    
| 
         0351  | 
      
         Bobines d'allumage 1 et 4  | 
    
| 
         0352  | 
      
         Bobines d'allumage 2 et 3  | 
    
| 
         0400  | 
      
         Électrovanne de circulation de gaz  | 
    
| 
         0403  | 
      
         Électrovanne de recirculation des gaz d'échappement (EGR)  | 
    
| 
         0410  | 
      
         Relais de pompe d'injection d'air secondaire  | 
    
| 
         0412  | 
      
         Électrovanne d'injection d'air secondaire  | 
    
| 
         0433  | 
      
         Électrovanne de mise à l'air du réservoir  | 
    
| 
         0500  | 
      
         Régulateur de débit d'air ralenti  | 
    
| 
         0560  | 
      
         Batterie d'accumulateurs  | 
    
| 
         1110  | 
      
         "Switch over valve solenoid"  | 
    
| 
         1112  | 
      
         "Switch over valve 1"  | 
    
| 
         1113  | 
      
         "Switch over valve 2"  | 
    
| 
         1120  | 
      
         Défaut de fonctionnement du papillon des gaz  | 
    
| 
         1229  | 
      
         Alimentation relais  | 
    
| 
         1231  | 
      
         Relais de pompe à essence  | 
    
| 
         1320  | 
      
         Contrôle de cliquetis cylindre 1  | 
    
| 
         1327  | 
      
         Contrôle de cliquetis cylindre 2  | 
    
| 
         1328  | 
      
         Contrôle de cliquetis cylindre 3  | 
    
| 
         1329  | 
      
         Contrôle de cliquetis cylindre 4  | 
    
| 
         1405  | 
      
         Électrovanne de recirculation des gaz d'échappement (EGR)  | 
    
| 
         1410  | 
      
         Relais de pompe à air secondaire  | 
    
| 
         1411  | 
      
         Pompe à air secondaire  | 
    
| 
         1501  | 
      
         Unité d'immobilisation véhicule  | 
    
| 
         1502  | 
      
         Unité d'immobilisation véhicule  | 
    
| 
         1503  | 
      
         Unité d'immobilisation véhicule  | 
    
| 
         1530  | 
      
         Relais de débit d'air  | 
    
| 
         1600  | 
      
         Module de contrôle interne  | 
    
| 
         1601  | 
      
         Unité de contrôle (ECU) trop chaude  | 
    
| 
         1602  | 
      
         Module de détection de cliquetis  | 
    
| 
         1604  | 
      
         Unité de détection de cliquetis  | 
    
| 
         1605  | 
      
         Unité de détection de cliquetis  | 
    
| 
         1606  | 
      
         Unité de détection de cliquetis  | 
    
| 
         1640  | 
      
         Unité de détection de cliquetis ou unité quaternaire  | 
    
| 
         1690  | 
      
         Défaut de fonctionnement du voyant de défaut moteur  | 
    
| 
         1740  | 
      
         Unité de contrôle de couple  | 
    
| 
         Motorisation  | 
      
         Type motorisation  | 
      
         Années  | 
      
         Fabricant  | 
      
         Modèle  | 
    
| 
         2.0 C20NE  | 
      
         MPI  | 
      
         >96  | 
      
         BOSCH  | 
      |
| 
         2.0 16v C20XE  | 
      
         SFI  | 
      
         >92  | 
      
         BOSCH  | 
      |
| 
         2.0 16v C20XE  | 
      
         SFI  | 
      
         >96  | 
      
         BOSCH  | 
      
         Motronic M2.8  | 
    
| 
         2.0 16v X20XEV  | 
      
         SFI  | 
      
         94 >95  | 
      
         SIEMENS  | 
      |
| 
         2.0 16v X20XEV  | 
      
         SFI  | 
      
         95 >96  | 
      
         SIEMENS  | 
      |
| 
         2.0 16v X20XEV  | 
      
         SFI  | 
      
         96 >00  | 
      
         SIEMENS  | 
      |
| 
         2.0 T C20LET  | 
      
         SFI Turbo  | 
      
         >96  | 
      
         BOSCH  | 
      
         Motronic M2.7  | 
    
| 
         2.5 24v C25XE  | 
      
         SFI  | 
      
         >96  | 
      
         BOSCH  | 
      
         Motronic M2.8  | 
    
Quelques éléments d'information concernant le Motronic 1.5
  http://www.carlton24v.co.uk/downloads/ecu15.pdf
  http://www.calibrainfo.hu/letoltes/motronic/motronic15_overview.pdf
Des sites contenant toutes références d'ECU OPEL et codes d'erreur
  http://www.promotron.com/list/opel.htm
Tout sur les codes d'erreur OPEL, euh... VAUXHALL
  http://www.topbuzz.co.uk/info/fault_codes/fault_codes.htm
Le site de ATP, fabricant de composants pour l'automobile, ainsi que des unités de test pour les ECU
  http://www.atpelectronics.demon.co.uk/addinfo.htm
Un site très complet consacré aux ECU
  http://members.aol.com/dvandrews/ems.htm
Bosch:
  http://www.bosch.com
Toutes les sondes Bosch
  http://www.boschmotorsandcontrols.co.uk/sensoren/sensoren.pdf
Bosch appliqué aux Porsches
  http://www.club944.net/nuke/html/modules.php?name=News&file=article
Un site contenant de très nombreuses références bibliographiques (En anglais)
  http://vehicle.me.berkeley.edu/~markw/efi/efi_ref.html